доставка
оборудования
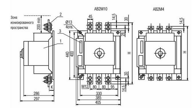
Назначение автоматических выключателей АВ2М Выключатели предназначены для проведения тока в нормальном режиме и отключения тока при коротких замыканиях и перегрузках, а также для нечастых (до 10 раз в сутки) оперативных включений и отключений электрических цепей, причем выключатели на номинальный ток до 1000 А допускают включение асинхронных электродвигателей с короткозамкнутым ротором, если их пусковые характеристики соответствуют защитным характеристикам выключателя.
| Тип выключателя | АВ2М4Н | АВ2М4С | АВ2М10Н | АВ2М10С | АВ2М15Н | АВ2М15С | АВ2М20Н | АВ2М20С | |||
| Номинальный ток, In, А1) | 250; 400 | 800; 10002) | 1200; 15002) | 1500; 20002) | |||||||
| Номинальное напряжение, В | 500 В переменного тока (50, 60 Гц) | ||||||||||
| Уставки по току электромагнитных расцепителей, А | 4000; 6300 | - | 10000 | - | 12500 | - | 12500 | - | |||
| Предельная отключающая способность | cosφ=0,3 ~380 В | 23 | 23 | 35 | 35 | ||||||
| cosφ=0,3 ~500 В | 23 | 23 | 20 | 20 | |||||||
| Наличие токоограничения | + | - | + | - | + | - | + | - | |||
| Уставки полупроводникового расцепителя в зонах | перегрузки | по току х Ip, A | 1,25 | 1,25 | 1,25 | 1,25 | |||||
| по времени, с | 4, 8, 12, 16 | 4, 8, 12, 16 | 4, 8, 12, 16 | 4, 8, 12, 16 | |||||||
| короткого замыкания | по току х Ip, A | 2, 3, 5, 6, 8, 9, 11, 12 | 2, 3, 5, 6, 8, 9, 11, 125) | 2, 3, 5, 6, 8, 95) | 2, 3, 5, 6, 8, 95) | ||||||
| по времени, с | 0,2; 0,25; 0,35; 0,4; 0,45; 0,55; 0,6; мгн | 0,2; 0,25; 0,35; 0,4; 0,45; 0,55; 0,6; мгн | 0,2; 0,25; 0,35; 0,4; 0,45; 0,55; 0,6; мгн | 0,2; 0,25; 0,35; 0,4; 0,45; 0,55; 0,6; мгн | |||||||
| Уставка срабатывания защиты мгновенного действия (отсечка) при коротком замыкании, кА | 4,0; 6,3 | 20 | 10 | 20 | 12,5 | 30 | 12,5 | 30 | |||
| Износостойкость, циклов ВО | общее количество | 10000 | 10000 | 6300 | 5000 | ||||||
| под нагрузкой | 4000 | 2000 | 500 | 500 | |||||||
| Вид привода | ручной | + | + | + | + | ||||||
| электромагнитный | + | + | + | + | |||||||
| Исполнение | стационарное | + | + | + | + | ||||||
| выдвижное | + | + | + | + | |||||||
| Присоединение внешних проводников | переднее | только у стационарного исполнения | |||||||||
| заднее | только у выдвижного исполнения | ||||||||||
| Способ монтажа | шины | + | + | + | + | ||||||
| кабель | + | - | - | - | |||||||