Перейти к основному содержанию

Автоматический выключатель АВ2М20СВ-55-43 (1000,1500А) выдвиж. с э/м приводом

Получить консультацию по товару:
Бесплатная
доставка
Монтаж
оборудования
Сервис

Назначение автоматических выключателей АВ2М Выключатели предназначены для проведения тока в нормальном режиме и отключения тока при коротких замыканиях и перегрузках, а также для нечастых (до 10 раз в сутки) оперативных включений и отключений электрических цепей, причем выключатели на номинальный ток до 1000 А допускают включение асинхронных электродвигателей с короткозамкнутым ротором, если их пусковые характеристики соответствуют защитным характеристикам выключателя.


Тип выключателя АВ2М4Н АВ2М4С АВ2М10Н АВ2М10С АВ2М15Н АВ2М15С АВ2М20Н АВ2М20С
Номинальный ток, In, А1) 250; 400 800; 10002) 1200; 15002) 1500; 20002)
Номинальное напряжение, В 500 В переменного тока (50, 60 Гц)
Уставки по току электромагнитных расцепителей, А 4000; 6300 - 10000 - 12500 - 12500 -
Предельная отключающая способность cosφ=0,3 ~380 В 23 23 35 35
cosφ=0,3 ~500 В 23 23 20 20
Наличие токоограничения + - + - + - + -
Уставки полупроводникового расцепителя в зонах перегрузки по току х Ip, A 1,25 1,25 1,25 1,25
по времени, с 4, 8, 12, 16 4, 8, 12, 16 4, 8, 12, 16 4, 8, 12, 16
короткого замыкания по току х Ip, A 2, 3, 5, 6, 8, 9, 11, 12 2, 3, 5, 6, 8, 9, 11, 125) 2, 3, 5, 6, 8, 95) 2, 3, 5, 6, 8, 95)
по времени, с 0,2; 0,25; 0,35; 0,4; 0,45; 0,55; 0,6; мгн 0,2; 0,25; 0,35; 0,4; 0,45; 0,55; 0,6; мгн 0,2; 0,25; 0,35; 0,4; 0,45; 0,55; 0,6; мгн 0,2; 0,25; 0,35; 0,4; 0,45; 0,55; 0,6; мгн
Уставка срабатывания защиты мгновенного действия (отсечка) при коротком замыкании, кА 4,0; 6,3 20 10 20 12,5 30 12,5 30
Износостойкость, циклов ВО общее количество 10000 10000 6300 5000
под нагрузкой 4000 2000 500 500
Вид привода ручной + + + +
электромагнитный + + + +
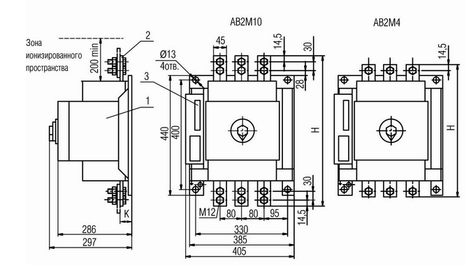
Исполнение стационарное + + + +
выдвижное + + + +
Присоединение внешних проводников переднее только у стационарного исполнения
заднее только у выдвижного исполнения
Способ монтажа шины + + + +
кабель + - - -